1. Счетчик однофазный
Error
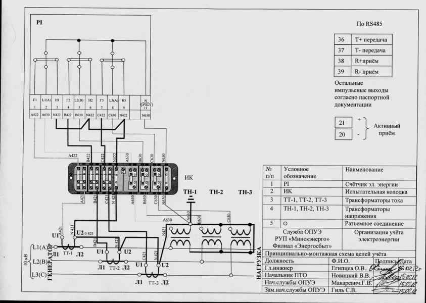
2. Счетчик трехфазный косвенного включения 3-х элементный 100В
Error
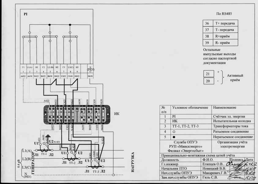
3. Счетчик трехфазный косвенного включения 0,4кВ
Error
4. Счетчик трехфазный прямого включения
РУП «Минскэнерго» в целях уменьшения бумажного документооборота, обеспечения дистанционного взаимодействия с энергосбытовыми филиалами, создания комфортных условий потребителям поставляемой энергии, разработана Информационная система «Личный кабинет для юридических лиц» (далее – ИС ЛК).
Для получения аккаунта в ИС ЛК потребителям не потребуется трудоемких действий и дополнительных затрат, достаточно пройти регистрацию в ИС ЛК и получить электронное подтверждение от энергоснабжающей организации о регистрации аккаунта.
В настоящее время сервис функционирует в режиме опытно-промышленной эксплуатации. Приносим свои извинения за возможные сбои в работе сервиса.
Телефон технической поддержки: +375(17) 371-00-20
Перед использованием личного кабинета рекомендуем воспользоваться инструкциями:
Для полнофункциональной работы с ИС на клиентской машине пользователя должны быть установлены: один из интернет-браузеров версии не ниже (Chrome – 91, Opera - 60, Microsoft Edge - 93, Firefox - 92).
РУП "Минскэнерго" Филиал "Энергосбыт"
1. Счетчик однофазный
2. Счетчик трехфазный косвенного включения 3-х элементный 100В
3. Счетчик трехфазный косвенного включения 0,4кВ
4. Счетчик трехфазный прямого включения
|
Уважаемые потребители энергии! В городе Минске участились случаи, когда злоумышленники звонят гражданам, представляясь сотрудниками филиала «Энергосбыт» РУП «Минскэнерго» под предлогом необходимости «в срочном порядке» оформить (переоформить) договорные взаимоотношения в связи с истечением срока действия договора на оказание услуги электроснабжения. В случаях, когда абонентом по договору энергоснабжения выступает гражданин, использующий энергию для бытового потребления, договор считается заключенным с момента первого фактического подключения абонента в установленном порядке к присоединённой сети. Если иное не предусмотрено соглашением сторон, такой договор считается заключенным на неопределенный срок. Для уточнения информации по вопросу необходимости заключения договора на оказание услуги электроснабжения по Вашему адресу, можно обратиться в филиал «Энергосбыт» РУП «Минскэнерго» по телефону:(+375 17) 371-00-33. Будьте внимательны!
|